Última atualização 18/02/2026 às 09:53:47
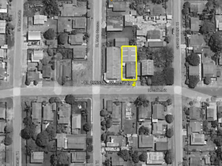
Meio da quadra, nivelado, rua asfaltada. Mercado com maior oferta e baixa demanda. Estas considerações estabelecem as condições aplicáveis à aquisição de imóveis com o Vendedor Sicoob, complementando as diretrizes gerais e detalhando as responsabilidades das partes envolvidas. Na ausência de contrato formal de compra e venda, estas disposições têm efeito jurídico vinculante e devem ser lidas com atenção pelo Comprador antes da formalização da proposta.
|
| 1. Responsabilidade pela Análise
| O Comprador é exclusivamente responsável por realizar a análise jurídica, física e documental do imóvel, arcando integralmente com os custos e riscos associados a essa verificação. Todas essas condições influenciam diretamente no preço e na formalização da operação.
|
| 2. Posse e Ocupação
| A posse do imóvel será concedida ao Comprador somente após o registro da escritura no Cartório de Registro de Imóveis competente. Se o imóvel estiver ocupado por terceiros ou ex-mutuário (exceto em caso de locação regular), o Comprador será o único responsável pela desocupação, inclusive quanto a custas, providências, e eventuais medidas judiciais ou extrajudiciais necessárias. Nos casos em que houver locação com direito de preferência, o Comprador também assumirá os riscos relacionados à locação, inclusive quanto ao cumprimento das obrigações legais aplicáveis.
|
| 3. Estado do Imóvel, Regularizações e Compra *Ad Corpus*
| O imóvel é vendido no estado em que se encontra, sem garantia de entrega livre e desimpedida. Caberá ao Comprador arcar com eventuais reformas, reparos, regularizações e averbações. Isso inclui eventuais ocupações, necessidade de reformas, pendências de regularização (como averbação de endereço correto, alteração da titularidade do IPTU e do condomínio, averbação de área, benfeitorias e construções, e outras regularizações), bem como a responsabilidade pelo levantamento e custas de penhoras, protestos, arrestos, indisponibilidades e hipoteca. A aquisição se dá na forma *ad corpus* em todas as situações, não cabendo ao Comprador alegar divergência de área como fundamento para revisão do preço ou rescisão da operação. O Comprador reconhece que novas informações sobre o imóvel ou sua documentação podem surgir durante o processo, inclusive por iniciativa do Vendedor, e declara-se ciente de sua responsabilidade em analisá-las, sem que isso altere as condições da proposta já aceita.
|
| 4. Escritura, Registro e Pós-venda
| A lavratura da escritura pública e o registro do imóvel ocorrerão após a quitação integral do preço. O processo de pós-venda será conduzido de forma centralizada via a plataforma Pagimovel, de propriedade da Resale. A escolha do cartório de notas será feita pela Pagimovel, com base em critérios de eficiência e segurança jurídica, visando o melhor fluxo operacional. Todas as despesas cartorárias, tributos, taxas, emolumentos e demais custos relacionados à formalização da operação serão de responsabilidade do Comprador. O Comprador reconhece que eventuais temas como revisão de impostos (como ITBI) deverão ser tratados posteriormente ao registro. A postergação dessas tratativas não suspende nem altera as obrigações principais assumidas na compra.
|
| 5. Despesas e Encargos
| As despesas propter rem (como IPTU, condomínio e laudêmio) e demais encargos (como água, energia elétrica, entre outros) são de responsabilidade exclusiva do Comprador, que declara ter realizado os levantamentos necessários, e que tais valores já estão contemplados em sua proposta de compra.
|
| 6. Evicção de Direitos
| Salvo disposição expressa em sentido contrário, o Vendedor responderá pela evicção de direitos, ou seja, pela perda total ou parcial do imóvel em razão de decisão judicial que reconheça direito anterior de terceiro, nos termos do art. 447 do Código Civil.
|
| 7. Ações e Processos Relacionados ao Imóvel
| O Comprador reconhece que podem existir ações judiciais, processos administrativos ou pendências relacionadas ao imóvel, seus ocupantes ou sua titularidade, que não impedem a venda ou o registro da escritura. Essas situações não geram direito à rescisão ou desconto, considerando que a venda é feita *ad corpus* e no estado em que o imóvel se encontra. Sempre que possível, o Vendedor poderá informar tais ações, mas a verificação completa é de responsabilidade do Comprador, que assume o risco de regularizações futuras, caso necessárias.
|
| Condições de pagamento
| à vista 100% do pagamento na emissão do CCV (Contrato de Compra e Venda) |
Versão na publicação
Meio da quadra, nivelado, rua asfaltada. Mercado com maior oferta e baixa demanda.<br>Estas considerações estabelecem as condições aplicáveis à aquisição de imóveis com o Vendedor Sicoob, complementando as diretrizes gerais e detalhando as responsabilidades das partes envolvidas. Na ausência de contrato formal de compra e venda, estas disposições têm efeito jurídico vinculante e devem ser lidas com atenção pelo Comprador antes da formalização da proposta.
1. Responsabilidade pela Análise
O Comprador é exclusivamente responsável por realizar a análise jurídica, física e documental do imóvel, arcando integralmente com os custos e riscos associados a essa verificação. Todas essas condições influenciam diretamente no preço e na formalização da operação.
2. Posse e Ocupação
A posse do imóvel será concedida ao Comprador somente após o registro da escritura no Cartório de Registro de Imóveis competente. Se o imóvel estiver ocupado por terceiros ou ex-mutuário (exceto em caso de locação regular), o Comprador será o único responsável pela desocupação, inclusive quanto a custas, providências, e eventuais medidas judiciais ou extrajudiciais necessárias. Nos casos em que houver locação com direito de preferência, o Comprador também assumirá os riscos relacionados à locação, inclusive quanto ao cumprimento das obrigações legais aplicáveis.
3. Estado do Imóvel, Regularizações e Compra *Ad Corpus*
O imóvel é vendido no estado em que se encontra, sem garantia de entrega livre e desimpedida. Caberá ao Comprador arcar com eventuais reformas, reparos, regularizações e averbações. Isso inclui eventuais ocupações, necessidade de reformas, pendências de regularização (como averbação de endereço correto, alteração da titularidade do IPTU e do condomínio, averbação de área, benfeitorias e construções, e outras regularizações), bem como a responsabilidade pelo levantamento e custas de penhoras, protestos, arrestos, indisponibilidades e hipoteca. A aquisição se dá na forma *ad corpus* em todas as situações, não cabendo ao Comprador alegar divergência de área como fundamento para revisão do preço ou rescisão da operação. O Comprador reconhece que novas informações sobre o imóvel ou sua documentação podem surgir durante o processo, inclusive por iniciativa do Vendedor, e declara-se ciente de sua responsabilidade em analisá-las, sem que isso altere as condições da proposta já aceita.
4. Escritura, Registro e Pós-venda
A lavratura da escritura pública e o registro do imóvel ocorrerão após a quitação integral do preço. O processo de pós-venda será conduzido de forma centralizada via a plataforma Pagimovel, de propriedade da Resale. A escolha do cartório de notas será feita pela Pagimovel, com base em critérios de eficiência e segurança jurídica, visando o melhor fluxo operacional. Todas as despesas cartorárias, tributos, taxas, emolumentos e demais custos relacionados à formalização da operação serão de responsabilidade do Comprador. O Comprador reconhece que eventuais temas como revisão de impostos (como ITBI) deverão ser tratados posteriormente ao registro. A postergação dessas tratativas não suspende nem altera as obrigações principais assumidas na compra.
5. Despesas e Encargos
As despesas propter rem (como IPTU, condomínio e laudêmio) e demais encargos (como água, energia elétrica, entre outros) são de responsabilidade exclusiva do Comprador, que declara ter realizado os levantamentos necessários, e que tais valores já estão contemplados em sua proposta de compra.
6. Evicção de Direitos
Salvo disposição expressa em sentido contrário, o Vendedor responderá pela evicção de direitos, ou seja, pela perda total ou parcial do imóvel em razão de decisão judicial que reconheça direito anterior de terceiro, nos termos do art. 447 do Código Civil.
7. Ações e Processos Relacionados ao Imóvel
O Comprador reconhece que podem existir ações judiciais, processos administrativos ou pendências relacionadas ao imóvel, seus ocupantes ou sua titularidade, que não impedem a venda ou o registro da escritura. Essas situações não geram direito à rescisão ou desconto, considerando que a venda é feita *ad corpus* e no estado em que o imóvel se encontra. Sempre que possível, o Vendedor poderá informar tais ações, mas a verificação completa é de responsabilidade do Comprador, que assume o risco de regularizações futuras, caso necessárias.
Condições de pagamento
à vista 100% do pagamento na emissão do CCV (Contrato de Compra e Venda)
Observações
Estas considerações estabelecem as condições aplicáveis à aquisição de imóveis com o Vendedor Sicoob, complementando as diretrizes gerais e detalhando as responsabilidades das partes envolvidas. Na ausência de contrato formal de compra e venda, estas disposições têm efeito jurídico vinculante e devem ser lidas com atenção pelo Comprador antes da formalização da proposta.